
沖擊氣缸是一種專門為了滿足對沖擊力有較高要求的場合而開發的一種特殊功能氣缸, 沖擊氣缸的工作原理:沖擊氣缸在結構上分為活塞桿腔、活塞腔和蓄能腔三個工作腔,以及帶有排氣小孔的中蓋(如下圖),利用蓄能腔的氣體突然釋放使氣缸加速向前,可產生比相同缸徑普通氣缸5-10倍的推力。

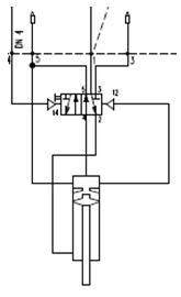
恒立沖擊缸在此基礎上加上控制系統,可在最大能量行程段完成后自動退回,此功能可減少耗氣量,并提高工作效率。(如下圖)

我們已經推出缸徑100的沖擊缸,型號為HLCJ-100,HLCJ-80及HLCJ-125隨后推出。

性能:
工作壓力:3-4BAR
產生能量:60-70NM.
附件有我們沖擊缸的工作視頻.恒立沖擊缸.mp4
應用案例: 煤化工的氣化爐敲打器, 沖壓, 打印及其他需要通過動能轉化為沖擊力的場合.
如有疑問,可聯系我司.
地址:江蘇省常州市國家高新區龍惠路38號
服務熱線:4008884198
郵編:213169
郵箱:sales@wxhengli.com

恒立氣動公眾號

恒立氣動抖音

加微信了解更多

查看手機站
4008884198
